현재 집에 LG 인터넷 100메가 설치되어 있습니다.
구조는 아래와 같습니다.
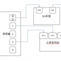
인터넷 단자함에는 LG에서 설치해준 PoE포트와 LAN포트 각 1개씩 있는 모뎀같은 것이 있습니다.
단자함의 국선이 PoE포트와 연결되어 있고,
1번 선이 LAN포트에 연결되어 있습니다.
단자함 사진입니다.
거실의 벽단자3에 랜선을 연결해 TV와 연결하고 싶습니다.
현재 단자함안에 있는 모뎀이 LAN포트가 1개밖에 없어서 추가로 연결을 못하고 있습니다.
LG에 문의해보니 기사님 출장비 27,500원이 발생된다고 하네요.
추가 비용들이지 않고 거실의 벽단자3에 인터넷을 연결할 수 있는 방법이 있을까요?


저는 백메가의 이루다라고 하구요!!^ㅁ^)//
귀한 시간을 내어 백메가를 찾아주셔서 감사드려요!
아하~~!!
말씀해주신 내용은 모두 잘~~ 읽어 보았습니당!!
1)
올려주신 단자함 내부 사진을 보았을 때…!!
아마도 원텐블럭 (= 좌측 흰색 장치)에 적혀 있는
1~4번이라는 숫자는~~?!
그림에 보이는 각각의 벽단자 (= 벽면 랜포트)와
하나씩! 일치할 것으로 예상되는데요~~!!^ㅂ^bbb
(숫자까지 각각 완전히 일치한다면 더욱 좋겠네용)
2)
게다가~~!!
친절(?)하게도… 원텐블럭의 1~4번에는 이미...
랜선 연결이 용이하도록!
랜선 꼬다리 (= RJ45 커넥터)가 완성되어 있구요!
또한, 전원 공급이 가능하도록!
콘센트까지 잘~~ 들어와있는 상황이에요!!^ㅇ^)//
3)
따라서, 이 경우라면~~?!!
모뎀 내부의 랜포트 부족 문제만 해결하면 되므로!
어렵지 않게 셀프 작업이 가능해 보입니다~~!!
즉~~!!
모뎀에서 --> 각 방 벽면 랜포트에 랜선을 뿌려줄!
'스위칭 허브' 기기만 마련하시면 되겠습니다~~♡
4)
즉! (분배를 위한) 여러 개의 포트가 달려 있는
'스위칭 허브'를 하나 구매해서 쓰셔도 되구요~~!!
혹시라도....
집에 남아 도는(?) 와이파이 공유기가 있다면~~?!
해당 공유기를 활용하셔도 됩니다~~!!>ㅂ<bbb
(단…!! 이 경우... 공유기 그대로 연결하시면?
공유기 하위 장비들이 단일 네트워크로 묶이므로!
이를 원치 않으시면 공유기 DHCP를 중지시키고!
'허브 모드'로 쓰시면 되겠습니다요~~!! 후후후)
------------------------------------------------
그런데~~!!
위와 같이 작업을 하시더라도…!!
내부 관로나, 각 방 벽면 랜포트에 문제가 있다면?
실제로는 제대로 동작하지 않을 가능성도 있어요;;;
어차피… 이는! 직접 작업을 해보시기 전에는
미리 알 수가 없는 부분이니까요~~!!ㅎㅎㅎ
우선은 일단 연결 해보는 수밖에 없구요~~!!^ㅂ^a
만약… 이번에 스위칭허브를 구매하셔야 해서
어차피 비용이 발생할 수밖에 없다면~~??
그냥 LG기사님을 호출하심이... 편할 수도 있겠네요!
그나저나… 물먹는하마님~~!!^ㅁ^)//
저희 백메가는 '인터넷 가입'을 업으로 삼는
영업점이온데…. 어찌 걸음 해주셨는지 궁금하네요!
(간혹 IT관련 커뮤니티로 오해를 하시더라구용~~;;;)
그래도! 특별한 만남에 너무나 감사드리구요~~♡
앞으로 인터넷 가입이 필요해지시면?
꼭 백메가를 통해 진행해주시면... 감사하겠습니다!!
제 답변이 도움 되었기를 바랍니다~~!!>ㅂ<bbb
우선 백메가를 알게 된 경유는 이 문제를 해결하기 위해 구글에 검색하던 중 비슷한 질문이 있어 들어오게 되었습니다.
추가로 질문이 있는데요.
스위칭 허브를 구매한다면 어떤 식으로 연결해야하나요?
단자함에 있는 국선이라 적혀있는 랜선을 LG모뎀의 PoE포트
LG모뎀의 LAN포트에 새로운 랜선을 이용해 스위칭 허브와 연결
그 후 원텐블럭에 있는 사용하고 싶은 1, 2, 3, 4번의 랜선을 스위칭허브에 연결하면 되는걸까요..?
맞습니다, 물먹는하마님~~!!^ㅁ^)//
1)
인입선 --> 모뎀 : 연결은 그대로 두시면 되구요~~!!
2)
모뎀과 <------> 원텐블럭 사이에
바로 요 '스위칭 허브'가 들어가는 것이지요~~!!
(= 말씀하신 대로... 모뎀과 허브의 LAN포트 연결!)
+
스위칭허브의 전원 어댑터는? 콘센트에 꽂아주세유!
3)
그리고 원텐블럭에서 이미 잘~~ 만들어져 있는
랜선 꼬다리를 -> 허브 포트들에 꽂아주시면 끝~~♡
해서, 원텐블럭에서 - 해당 벽면 벽면 랜포트까지
아무~~런 문제가 없다면~~?!!
벽면 랜포트 <----랜선---> PC (혹은 티비) : 연결 시
인터넷 이용이 가능하실 것입니다~~!!^ㅂ^bbb